CYLINDER-MOUNTED HOLDERS
These
standard-tip holders are mounted directly to air or hydraulic cylinder
pistons. They are ideal for assembling special multi-head resistance welding
equipment. Current and coolant water are brought to each of the holders
in a set-up separately.
Electrode adapters for the tip
diameter being used and in lengths to suit your set-up are ordered separately.
Water tubes, for carrying water into the tip, should also be ordered separately.
For information on water tube use, CLICK
HERE.
TUFFALOY offers both straight and offset holders
for cylinder mounting. Clamps not included, but are available as a separate
order item.
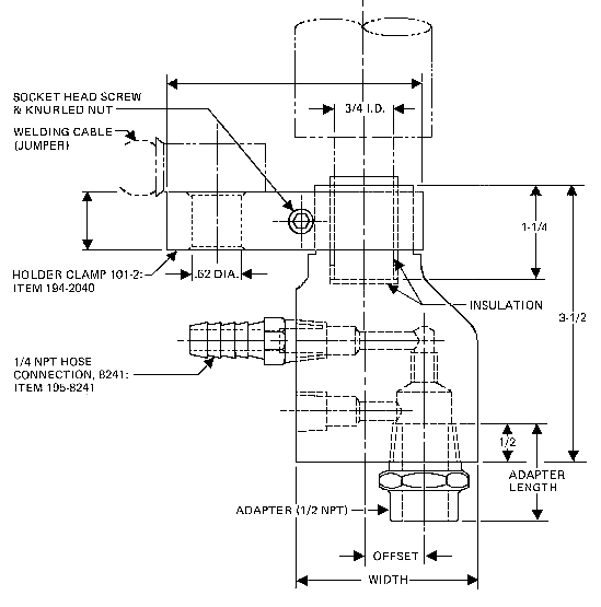
OFFSET HOLDERS
Offset holders are offered in eight offset sizes,
from 1/8 to 1 inch. The standard models have a 1/2-NPT adapter socket,
to hold adapters
for 4 & 5 RW tips. Ordering a 3/4-NPT socket will permit adapters for
6 & 7 RW tips to be used. Also available on a per order bases are 7/8=14
NF and 1-12 NF threaded sockets.
|
Offset (inches)
|
Width (inches)
|
4 & 5 RW Item No. 1/2" Pipe
|
6 & 7 RW Item No. 3/4" Pipe
|
| 1.0 |
2.5 |
194-1588 |
194-1598 |
| 0.88 |
2.5 |
194-1587 |
194-1597 |
| 0.75 |
2.31 |
194-1586 |
194-1596 |
| 0.62 |
2.18 |
194-1585 |
194-1595 |
| 0.50 |
2.06 |
194-1584 |
194-1594 |
| 0.38 |
1.94 |
194-1583 |
194-1593 |
| 0.25 |
1.81 |
194-1582 |
194-1592 |
| 0.12 |
1.68 |
194-1581 |
|
For straight-thread adapters use suffix "7/8-14
N.F." Example: 194-1588-7/8-14 NF.
ORDER CLAMP SEPARATELY
To determine distance adapter sticks out from
holder, deduct 1/2-in. from length of adapter selected. Water tubes 1/2-in.
longer than adapter will install approximately flush with adapter face.
 |
| Length |
FOR 4RW USE
|
FOR 5RW, 6RW OR 7RW USE
|
|
Description
|
Item No.
|
Description
|
Item No.
|
| 3/4 |
301-.7 |
194-3107 |
312-.7 |
194-3207 |
| 1 |
301-1.0 |
194-3110 |
312-1.0 |
194-3210 |
| 1-1/4 |
301-1.2 |
194-3112 |
312-1.2 |
194-3212 |
| 1-1/2 |
301-1.5 |
194-3115 |
312-1.5 |
194-3215 |
| 1-3/4 |
301-1.7 |
194-3117 |
312-1.7 |
194-3217 |
| 2 |
301-2.0 |
194-3120 |
312-2.0 |
194-3220 |
| 2-1/2 |
301-2.5 |
194-3125 |
312-2.5 |
194-3225 |
| 3 |
301-3.0 |
194-3130 |
312-3.0 |
194-3230 |
| 3-1/2 |
301-3.5 |
194-3135 |
312-3.5 |
194-3235 |
| 4 |
301-4.0 |
194-3140 |
312-4.0 |
194-3240 |
| 4-1/2 |
301-4.5 |
194-3145 |
312-4.5 |
194-3245 |
|